工业监视器常见问题及维修方法
2022-03-21 乐鱼网页版在线登录
KS-BJ系列温度变送器校准办法 本办法适用于本公司生产现场运行中、简单修理后的温度变送器的校准。
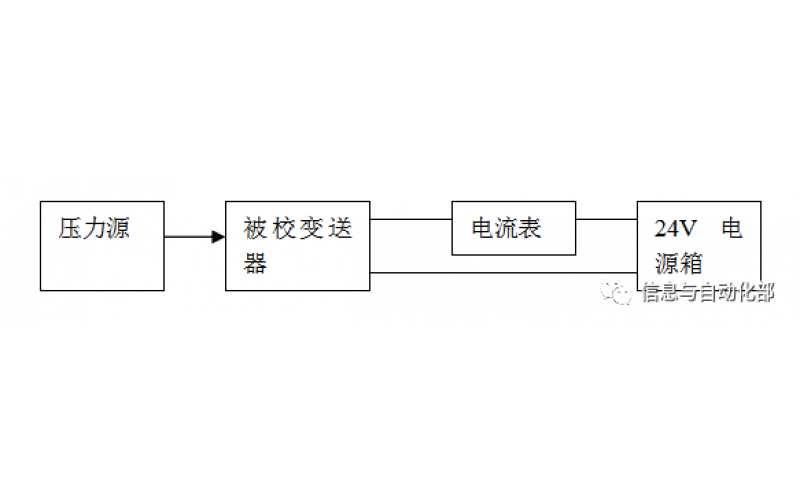
WAX-100系列压差变送器校准办法 本办法适用于本公司生产现场运行中、简单修理后及新购进的压差变送器的校准。
YTC乐鱼(中国)门定位器调试方法
2022-03-20 乐鱼网页版在线登录
费希尔(FISHER)乐鱼(中国)门定位器调试方法
ABB乐鱼(中国)门定位器调试方法
2022-03-19 乐鱼网页版在线登录
CCS系统强制和恢复操作步骤
CCS的基本操作